メインコンテンツに移動
ルネサス エレクトロニクス株式会社 (Renesas Electronics Corporation)

特長

  • Independently drives three high side N-Channel MOSFETs in three-phase bridge configuration
  • Bootstrap supply max voltage to 95VDC
  • Bias supply operation from 7V to 15V
  • Drives 1000pF load with typical rise times of 35ns and fall times of 30ns
  • CMOS/TTL compatible inputs
  • Programmable undervoltage protection
  • Pb-free available

説明

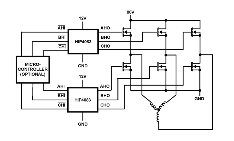
The HIP4083 is a three-phase high side N-channel MOSFET driver, specifically targeted for PWM motor control. Two HIP4083 may be used together for 3 phase full bridge applications (see application block diagram). Alternatively, the lower gates may be controlled directly from a buffered microprocessor output. Unlike other members of the HIP408x family, the HIP4083 has no built-in turn-on delay. Each output (AHO, BHO and CHO) will turn-on 65ns after its input is switched low. Likewise, each output will turn-off 60ns after its input is switched high. Very short and very long dead times are possible when two HIP4083 are used to drive a full bridge. This dead time is controlled by the input signal timing. The HIP4083 does not have a built-in charge pump. Therefore, the bootstrap capacitors must be recharged on a periodic basis by initiating a short refresh pulse. In most bridge applications, this will happen automatically every time the lower FETs turn-on and the upper FETs turn-off. However, it is still possible to use the HIP4083 in applications that require the high side FETs to be on for extended periods of time. This can be easily accomplished by sending a short refresh pulse to the DIS pin. The HIP4083 has reduced drive current compared to the HIP4086 making it ideal for low to moderate power applications. The HIP4083 is optimized for applications where size and cost are important. For high power applications driving large power FETs, the HIP4086 is recommended.

アプリケーション

  • Brushless motors
  • High side switches
  • AC motor drives
  • Switched reluctance motor drives

適用されたフィルター