Skip to main content

Features

  • Drives N-Channel FET Full Bridge Including High Side Chop Capability
  • Bootstrap Supply Max Voltage to 95VDC
  • Drives 1000pF Load at 1MHz in Free Air at +50°C with Rise and Fall Times of Typically 10ns
  • User-Programmable Dead Time
  • Charge-Pump and Bootstrap Maintain Upper Bias Supplies
  • DIS (Disable) Pin Pulls Gates Low
  • Input Logic Thresholds Compatible with 5V to 15V Logic Levels
  • Very Low Power Consumption
  • Undervoltage Protection
  • Pb-Free Available as an Option

Description

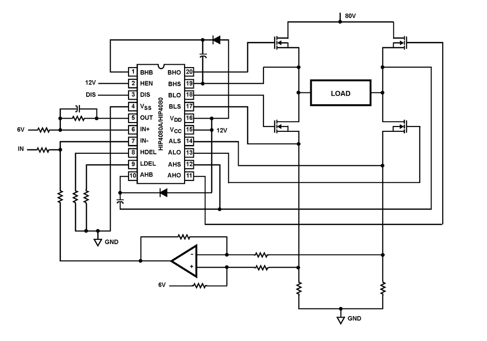
The HIP4080A is a high frequency, medium voltage Full Bridge N-Channel FET driver IC, available in 20 lead plastic SOIC and DIP packages. The HIP4080A includes an input comparator, used to facilitate the hysteresis and PWM modes of operation. Its HEN (high enable) lead can force current to freewheel in the bottom two external power MOSFETs, maintaining the upper power MOSFETs off. Since it can switch at frequencies up to 1MHz, the HIP4080A is well suited for driving Voice Coil Motors, switching power amplifiers and power supplies. HIP4080A can also drive medium voltage brush motors, and two HIP4080As can be used to drive high performance stepper motors, since the short minimum on-time can provide fine micro-stepping capability. Short propagation delays of approximately 55ns maximize control loop crossover frequencies and dead-times which can be adjusted to near zero to minimize distortion, resulting in precise control of the driven load. The similar HIP4081A IC allows independent control of all 4 FETs in a Full Bridge configuration.

Parameters

AttributesValue
Bootstrap Supply Voltage (Max) (V)95
VBIAS (Max) (V)15
Peak Pull-up Current (A)2.6
Peak Pull-down Current (A)2.4
Turn-On Prop Delay (ns)70
Turn-Off Prop Delay (ns)50
Rise Time (μs)0.01
Fall Time10
Temp. Range (°C)-40 to +85°C
Input Logic Level3.3V/TTL
Qualification LevelStandard

Package Options

Pkg. TypePkg. Dimensions (mm)Lead Count (#)Pitch (mm)
PDIP26.2 x 6.6 x 3.94202.5
SOICW12.9 x 7.5 x 0.00201.3

Application Block Diagrams

Digital Power Conversion with Totem Pole Interleaved PFC Block Diagram
Digital Power Conversion with Totem Pole Interleaved PFC
High-efficiency power supply platform featuring totem pole PFC and LLC resonant DC/DC converters.

Additional Applications

  • Medium/Large Voice Coil Motors
  • Full Bridge Power Supplies
  • Switching Power Amplifiers
  • High Performance Motor Controls
  • Noise Cancellation Systems
  • Battery Powered Vehicles
  • Peripherals
  • UPS

Applied Filters: